EVX2002-44018A-00A 评估板是一款 120W、2C1A 适配器,专用于演示 MP44018A 和 MPX2002 的功能。
MP44018A 为临界导通模式 (CrM)/断续导通模式 (DCM) 多模式功率因数校正 (PFC) 控制器,它能够以最少的外部组件提供简单且高性能的有源 PFC。该器件采用死区时间(DT)延长技术在轻载条件下降低开关频率(fSW),从而提高轻载效率。与传统的恒定导通时间 (COT) 控制模式不同,MP44018A 通过 DCM 中的可变导通时间控制降低了总谐波失真 (THD)
图1:EVX2002-44018A-00A 正面视图,可见PFC电感,母线电容小板,同步整流管等
图2:EVX2002-44018A-00A背面;红色:MPX2002反激/同步整流控制器;金色:NV6127氮化镓集成开关管;蓝色:MP44018 PFC控制器以及PFC开关管;白色:HF81GS X电容泄放器
EVX2002-44018A-00A的母线电容以及PD输出模块采用单独小板的设计,减少了PCB占板面积;同时得益于MPX2002这颗高集成度的反激/同步整流控制器以及MP44018 PFC控制器,在实现120W输出的同时,整板尺寸非常小巧。
图3:板子尺寸与手掌对比
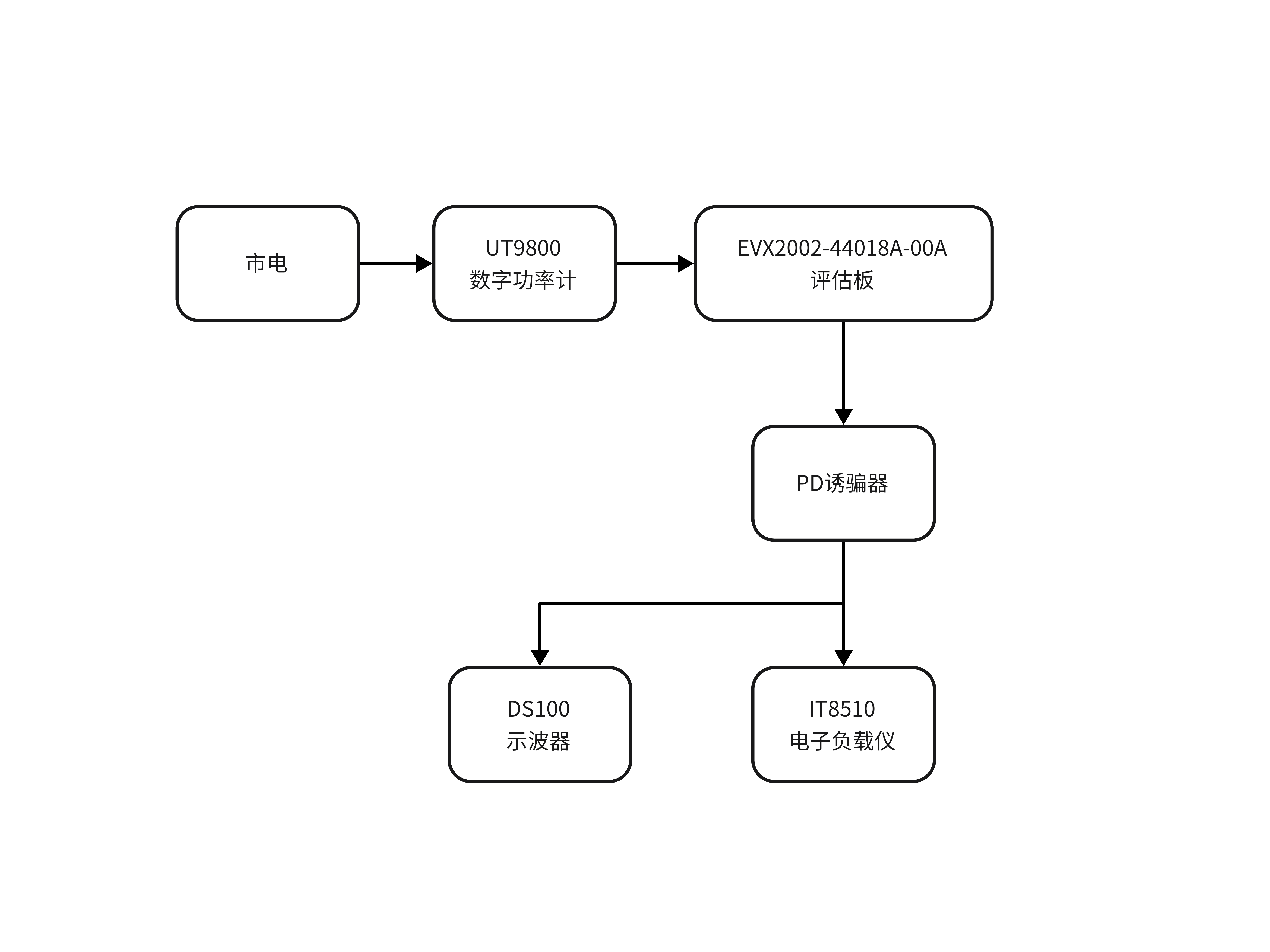
测试仪器:
艾德克斯IT8510电子负载仪:120V/20A/120W
正点原子DS100手持示波器:带宽100M,采样率500Msps
优利德UT9800数字功率计:电压、电流、功率、功率因数精度:±(0.4%读数+0.1%量程)
PD诱骗器:28V/20V/15V/12V/9V/5V可选,140W
图4:测试拓扑
测试数据:
| 输出电压 | 输出电流 | 输出功率 | 输入功率 | 效率 | 功率因数 | 纹波(mVpp) |
|---|---|---|---|---|---|---|
| 5.08 | 0.000 | 0.00 | 2.59 | 0.00 | 0.202 | 32.8 |
| 5.12 | 2.999 | 15.35 | 18.80 | 81.67 | 0.689 | 31.9 |
| 9.15 | 2.999 | 27.44 | 31.60 | 86.84 | 0.812 | 41.6 |
| 12.20 | 2.999 | 36.58 | 41.40 | 88.35 | 0.861 | 50.8 |
| 15.22 | 2.999 | 45.64 | 51.40 | 89.32 | 0.896 | 51.6 |
| 20.22 | 2.999 | 60.64 | 66.60 | 91.05 | 0.930 | 37.5 |
| 20.25 | 5.000 | 101.25 | 110.90 | 91.30 | 0.968 | 143.0 |
测试分析:
-
整体效率水平较高,效率曲线呈现随输出电压和负载增加而上升的趋势。在5V/3A输出时效率为81.67%,在20V/3A输 出时提升至91.05%,在20V/5A输出时达到峰值91.30%。
-
功率因数较高,在低功率输出时(5V/3A),功率因数仅为0.0689,表明该工作点可能处于非PF校正模式。随着输 出电压提升至9V以上,功率因数显著改善,在20V输出时达到0.93以上。
-
空载时纹波为32.8mVpp,在各电压档位3A负载时纹波在31.9mVpp至51.6mVpp之间。20V/5A负 载时纹波上升至143mVpp。但由于示波器没有带宽抑制功能,测试的纹波结果可能偏大



